Electrical Substation is one of the most important parts in electrical engineering. In this post, I will discuss some main 15 Essential basic components that really required in a substation.
15 Essential Basic Requirement for a Substation:
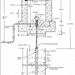
For designing or making an electrical substation the following facilities must be adopted when it started.
- Always try to show a single line of diagram for all main electrical connection where Main Circuit Breaker or Vacuum Circuit Breaker (V.C.B), Current Transformer (C.T), Potential Transformer (P.T), Isolators, Earth Break Switch (A.B.S), Air Circuit Breaker (A.C.B), Busbar Trunking System (B.B.T) and Power Transformer symbols will display.
- The main layout for the switchgear keeping in view total capacity of the substation, all method of control, the different number of feeders, safety, reliability, simplicity, flexibility and the total amount of cost for making the substation will be displayed.
- All individual main circuits must be designed where a minimum amount of risk involved in the sudden failure.
- If there is any sudden failure then the main substation layout should be designed that can isolate any section.
- Access way for maintenance and inspection must be easier where all equipment can be inspected.
- Always maintain a partition or barrier between two units for avoiding serious types of troubles from spreading.
- To limit the short circuit current a reactor can be used. It will rupture the capacity for a circuit breaker to become adequate.
- The circuit breaker range for any kind of circuit should be 2000A for avoiding using the large capacity of a circuit breaker.
- All arrangements must be made for fire extinguishing.
- The amount of earth conductor should be a sufficient cross-sectional area that really carries the fault current in-service time.
- Very effective and a proper automatic electrical protective gear must be used.
- All types of power cables must be separated for any kind of control cables.
- A fireproof switch room and a cable room should be used to avoid the fire hazard.
- An adequate arrangement must be made for handling the oil.
- Procedure for any kind of emergency action like an electrical shock should be displayed in a substation.
Related: Why Strong Magnetic and Electric Field Effect Come From Electrical Substation
If you find this post useful then please share with your friends and don’t forget to subscribe to our newsletter for a regular electrical update. Thanks!




No Comments